醫(yi)療廢(fei)(fei)水從(cong)廣(guang)義上講屬(shu)于廢(fei)(fei)水處理(li),但是醫(yi)院(yuan)廢(fei)(fei)水的特點是含有病原菌(jun),因(yin)此醫(yi)院(yuan)廢(fei)(fei)水處理(li)技術的重點是把好消(xiao)毒(du)關。
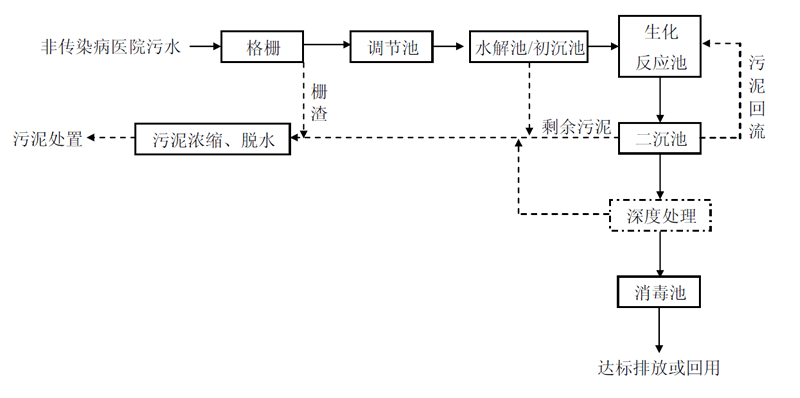
醫療廢(fei)水處(chu)(chu)(chu)(chu)理(li)(li)(li)(li)(li),通(tong)常包括一(yi)級處(chu)(chu)(chu)(chu)理(li)(li)(li)(li)(li)和二(er)級處(chu)(chu)(chu)(chu)理(li)(li)(li)(li)(li)。一(yi)般來說,若處(chu)(chu)(chu)(chu)理(li)(li)(li)(li)(li)后(hou)出(chu)(chu)水排入市(shi)政下水道,通(tong)常只進(jin)(jin)行(xing)(xing)一(yi)級處(chu)(chu)(chu)(chu)理(li)(li)(li)(li)(li);若處(chu)(chu)(chu)(chu)理(li)(li)(li)(li)(li)后(hou)出(chu)(chu)水直接排入河道,則需進(jin)(jin)行(xing)(xing)二(er)級處(chu)(chu)(chu)(chu)理(li)(li)(li)(li)(li)。一(yi)級處(chu)(chu)(chu)(chu)理(li)(li)(li)(li)(li)主要是(shi)采(cai)用物(wu)理(li)(li)(li)(li)(li)方(fang)法去除水中的懸浮物(wu)和有(you)機物(wu),并(bing)對(dui)廢(fei)水及污泥進(jin)(jin)行(xing)(xing)消毒(du)(du)處(chu)(chu)(chu)(chu)理(li)(li)(li)(li)(li)。二(er)級處(chu)(chu)(chu)(chu)理(li)(li)(li)(li)(li)則使用生(sheng)物(wu)處(chu)(chu)(chu)(chu)理(li)(li)(li)(li)(li)的方(fang)法去除水中的有(you)機物(wu),并(bing)對(dui)生(sheng)化(hua)出(chu)(chu)水進(jin)(jin)行(xing)(xing)消毒(du)(du)處(chu)(chu)(chu)(chu)理(li)(li)(li)(li)(li)。
2.2.工藝流程
2.2.1.非(fei)傳(chuan)染病醫院污水
(1)出水排入城市污(wu)水管網(終端(duan)已建有正(zheng)常運(yun)行的(de)二級污(wu)水處(chu)(chu)理(li)廠(chang))的(de)非傳染病醫院污(wu)水,可采用(yong)一級強化(hua)處(chu)(chu)理(li)工(gong)藝

(2)出(chu)水直接(jie)或間接(jie)排入地表水體、海域(yu)、或出(chu)水回用的非傳染病(bing)醫(yi)院污水,一般采用二(er)級處理(li)+(深化處理(li))+消毒工藝

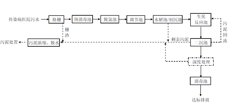
2.2.2.傳染病(bing)醫院(yuan)污水,一般采用預消毒(du)+二級處理+(深度處理)+消毒(du)工(gong)藝



